石材板夾吊裝下水道水泥管具體流程
河北東圣石材夾具廠家?為客戶以下三種適合的型號規格石材吊夾石材吊裝夾鉗吊裝下水道水泥管具體流程。
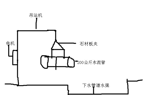
客戶咨詢石材板夾產品吊裝高度70公分,使用石材夾具吊裝圓柱形下水道水泥管。
河北東圣吊索具根據客戶提供信息得知:
1、作業場合是城市路邊普通下水管道施工使用;
2、藍色圍擋,將馬路便道擋住隔離開來;
3、使用挖掘機將路面挖開;
4、采用挖掘機或者吊機作為動力驅動機械,實現200公斤水泥管道上下吊裝搬運;
5、每根水泥管直徑為1米,長度1.5米,水泥管厚度10厘米;
6、作業現場較為泥濘,由于是下水管道,必然存在水,泥等,作業環境較濕潤,是否有必要必須使用耐酸堿吊裝帶。
河北東圣石材夾具廠家為客戶建議以下三種適合的型號規格石材吊夾:
F-36 開口尺寸42cm-109cm 起重吊裝重量1200KG
F-42 開口尺寸66cm-127cm 起重吊裝重量1500KG
F-47 開口尺寸69cm-141cm 起重吊裝重量1800KG
以上三種規格型號大板夾具開口尺寸均在100cm(1米)以上,吊裝重物承載量均在1噸以上,綜合以上因素這三種規格尺寸都可以滿足客戶石材吊鉗使用需求,石材夾具價格雖然隨著規格型號的變動有所浮動,但綜合實際作業需求考慮,較小的價格差異,不應該決定石材夾具選擇的首要因素。要偏重實際使用需求來決定。
我公司為客戶建議F-42型號大理石吊鉗。 這一款是石材夾具的開口尺寸范圍如下:開口尺寸66cm,可吊裝直徑或者厚度為66cm石材或其他重物,開口尺寸是127cm,可吊裝直徑或者厚度127cm重物,凈重起重吊裝重量為1500KG。使用F-36型號規格夾具,開口尺寸是109cm,如吊裝100cm我公司認為,富余量較小,實際過程中可能存在吊裝不便現象,開口尺寸127cm 的F-42夾具寬很多。小型夾鉗吊具吊裝過程中即便需要吊裝搬運較大直徑厚度的重物也可以使用。起重吊裝機械作業,盡量要給多預留范圍,以便應對突發事件。
石材吊裝夾鉗吊裝下水道水泥管具體流程如下:
1、準備起重量1噸以上挖掘機/吊機是此次起重吊裝工程動力輸出機械,
2、將石材大板夾80級鏈條懸掛挖掘機或者吊機吊鉤處,懸掛便能起到機械固定作用,如果不放心,可以使用鋼絲進行二次固定。
3、將石材吊鉗調整開口尺寸位置,放置于水泥管道上方,將石板鉗輕輕放置在水泥管上方,慢慢放下,兩塊夾板放置在水泥管兩側同一個平面位置,作為夾持點,上提大板夾兩個夾板自然而然夾緊,從而將重物提起,重物質量越大,石材夾具夾板夾持力越強,夾緊力越大。因此不必擔心重物在夾持過程中會否掉落下來。
整個吊裝過程中可能用到的輔助吊裝工具:吊裝帶,防墜器,吊運機,微型電動葫蘆等。前兩種是防護產品,后兩種是起重吊裝機械產品??傊瑔我坏钠鹬氐跹b夾具是不可能完成吊裝任務必須是幾款起重機械產品配合同時使用。
文章原創,謝絕轉載,轉載必究,謝謝配合! 2020.4.24

文章原創 謝絕轉載 轉載必究
聯系電話:13933276606 0312-6770968











